华体会(中国)-华体会(中国) 行业资讯 政策法规 产业市场 节能技术 能源信息 宏观环境 会议会展 活动图库 资料下载 焦点专题 智囊团 企业库
行业资讯  节能产业网 >> 行业资讯 >> 国内资讯 >> 正文
儋州市生活垃圾焚烧发电厂项目启动投运!年处理量36.5万吨 发电1.3亿度!
来源:这里是儋州 时间:2020/10/20 7:46:06 用手机浏览

10月16日上午,儋州市生活垃圾焚烧发电厂项目垃圾入厂仪式在光大环保能源(儋州)有限公司举行,这标志着儋州生活垃圾焚烧发电项目建成,宣告垃圾入厂工作正式启动,实现生活垃圾“变废为宝”。



140.png

▲10月16日上午,儋州市生活垃圾焚烧发电厂项目垃圾入厂仪式在光大环保能源(儋州)有限公司举行。



副市长赵江泽代表市委、市政府对项目建成投运表示祝贺。他说,儋州市生活垃圾焚烧发电厂项目是我省落实中央环保督察整改措施的重点建设项目之一,也是重大的民生工程。项目建成投运后,将极大地提高儋州及海南西部地区的生活垃圾无害化处理水平,助力生态文明建设。希望光大环保能源(儋州)有限公司秉承“创造更好投资价值,承担更多社会责任”的理念,高标准、严要求管理好、运营好项目,为儋州的绿水青山和生态文明建设及海南自由贸易港建设作出新的更大的贡献。光大环保能源(儋州)有限公司总经理刘龙顺表示,儋州市生活垃圾焚烧发电项目如期建成,得益于儋州市委、市政府及相关部门的大力支持。今后将严格恪守一流的设计、一流的技术、一流的设备、一流的施工、一流的管理的理念,严格落实各项环保措施,全面抓好安全生产,精心操作、精心维护,确保设备安全稳定运行、各项指标达标排放,抓好生活垃圾无害化处理,努力把精品工程转化为有效益、有价值、有社会担当的精品项目,为儋州文明城市建设添砖加瓦。



▲生活垃圾装载车缓缓驶入垃圾焚烧发电厂。

▲生活垃圾装载车缓缓驶入垃圾焚烧发电厂。



简单的入厂仪式结束后,5辆生活垃圾装载车缓缓驶入垃圾焚烧发电厂,在指挥调度人员的配合下,依次进行称磅,有序地将垃圾倒入垃圾坑。截至记者发稿时,已有68辆生活垃圾装载车进场,共倾倒垃圾512吨。



据了解,垃圾进坑体后,需经过存储、发酵等工艺流程后才能点火焚烧发电。儋州市生活垃圾焚烧发电厂计划于10月下旬点火调试,投产发电。届时,儋州将真正实现生活垃圾处理减量化、无害化、稳定化处置及资源化利用,从根本上解决城乡生活垃圾处置问题,此举将对儋州促进经济建设健康、持续、稳定发展产生积极作用。


▲市生活垃圾焚烧发电厂项目中控室平台。


据介绍,儋州市生活垃圾焚烧发电厂项目占地面积130亩,设计规模为日处理生活垃圾1500吨/天,分二期建设。其中项目一期总投资6.407亿元,于2019年6月动工建设,日处理生活垃圾可达1000吨。项目投产后,将处理儋州、临高、洋浦经济开发区全域以及白沙部分镇的生活垃圾无害,年可处理生活垃圾36.5万吨,年发电量1.3亿度,每年可提供绿色上网电量1.09亿度。


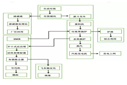
儋州市生活垃圾焚烧发电工艺流程图

垃圾处理一进四出及焚烧工艺



分享到:
相关文章 iTAG:
没有相关文章
频道推荐
服务中心
微信公众号

CESI
关于本站
版权声明
广告投放
网站帮助
联系我们
网站服务
会员服务
最新项目
资金服务
园区招商
展会合作
节能产业网是以互联网+节能为核心构建的线上线下相结合的一站式节能服务平台。
©2007-2020 CHINA-ESI.COM
鄂ICP备19009381号-2
节能QQ群:39847109
顶部客服微信二维码底部
扫描二维码关注官方公众微信