华体会(中国)-华体会(中国) 行业资讯 政策法规 产业市场 节能技术 能源信息 宏观环境 会议会展 活动图库 资料下载 焦点专题 智囊团 企业库
节能技术  中国节能产业网 >> 节能技术 >> 节能案例 >> 正文
稳流行进式水泥熟料冷却技术
来源:中国节能产业网 时间:2015-5-26 14:44:41 用手机浏览

一、技术名称:稳流行进式水泥熟料冷却技术

二、技术所属领域及适用范围:建材行业水泥熟料生产

三、与该技术相关的能耗及碳排放现状

目前一般的产品冷却机冷却风量为2.0 Nm3/kg,电耗6-7 kWh/t熟料,冷却机设备热回收效率65%-70%。与本产品相比热回收效率低5%,电耗高1-2kWh/t熟料。目前该技术可实现节能量60万tce/a,CO2减排约158万t/a。

四、技术内容

1.技术原理

该产品是一种对高温颗粒物料进行冷却的设备,主要用于对热熟料进行冷却和输送,可将1400℃左右的水泥熟料冷却到100℃以下,以保证熟料的性质和进行下一道工序。冷却形式为风冷,利用冷风和热熟料进行热交换,同时设备可将熟料所含热量回收,用于辅助上一工序的熟料煅烧,以达到节能减排的目的。

2.关键技术

主要包括:(1)冷却风流量自动控制调节阀(2)冷却设备篦床的运动支撑装置(3)标准化模块设计(4)步进式行走篦床(5)一种冷却设备篦床的在线检修装置(6)颗粒物料均匀卸料装置。

3.工艺流程

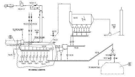
冷却机工艺流程图及设备简图见图1、图2。

图1  水泥窑熟料冷却机工艺流程图

图2  稳流行进式冷却机设备简图

五、主要技术指标

单位面积产量44-46t/m2d;单位冷却风量1.7-1.9Nm3/kgcl;热效率≧75%,电耗≦5kWh/t熟料。

六、典型应用案例

典型案例1:江西圣塔实业集团3000t/d生产线

技术提供单位:中天仕名科技集团有限公司

建设规模:3000t/d水泥生产线。主要技改内容:稳流行进式冷却机。节能技改投资额约800万元,建设期3个月。年节能3390tce,年节能经济效益约237万元,投资回收期3.5年。

典型案例2:河北燕赵水泥有限公司5500t/d水泥生产线

技术提供单位:中天仕名科技集团有限公司

建设规模:5500t/d水泥生产线。主要技改内容:稳流行进式冷却机。节能技改投资额约1000万元,建设期3个月。年节能5330tce,年节能经济效益约370万元,投资回收期3年。

七、推广前景及节能减排潜力

该产品可用于新建厂和老厂的设备改造,其主要性能指标已达到国际先进水平,较之第三代篦冷机有明显进步,可使水泥熟料的热耗下降10%-18%,电耗降低20%,土建投资节省25%,维修费用节省70%-80%,节能效益显著。预计未来5年可在行业推广到45%,形成约90tce/a的节能能力,减排能力约238tCO2。


分享到:
相关文章 iTAG:
没有相关技术
频道推荐
服务中心
微信公众号

CESI
关于本站
版权声明
广告投放
网站帮助
联系我们
网站服务
会员服务
最新项目
资金服务
园区招商
展会合作
中国节能产业网是以互联网+节能为核心构建的线上线下相结合的一站式节能服务平台。
©2007-2016 CHINA-ESI.COM
鄂ICP备16002099号
节能QQ群:39847109
顶部客服微信二维码底部
扫描二维码关注官方公众微信