华体会(中国)-华体会(中国) 行业资讯 政策法规 产业市场 节能技术 能源信息 宏观环境 会议会展 活动图库 资料下载 焦点专题 智囊团 企业库
节能技术  中国节能产业网 >> 节能技术 >> 节能案例 >> 正文
浮法玻璃炉窑全氧燃烧装备技术
来源:中国节能产业网 时间:2015-5-26 18:16:03 用手机浏览

一、技术名称:浮法玻璃炉窑全氧燃烧装备技术

二、技术所属领域及适用范围:建材行业浮法玻璃生产线

三、与该技术相关的能耗及碳排放现状

目前我国浮法玻璃生产线有270多条,单线产量从300t/d-1200t/d不等。以熔化能力600吨/日,燃料为天然气浮法玻璃窑炉为例,日耗天然气量为11.0×104 Nm3,日排CO2为238吨,排SO20.552吨,排NOX0.86吨,不仅能耗偏高,也对环境造成了一定程度的污染。目前该技术可实现节能量4万tce/a,CO2减排约11万t/a。

四、技术内容

1.技术原理

浮法玻璃熔窑纯氧助燃系统包括两个方面:在投料口与1号小炉之间增设一对纯氧燃烧喷枪(俗称0号小炉),在原燃料喷枪底部加入纯氧进行助燃(俗称氧气底吹)。0号小炉位于窑炉投料口与1号小炉之间,玻璃窑炉这段区间没有火焰覆盖,既浪费玻璃熔窑熔化面积,又增加能量的消耗。0号小炉的纯氧和燃料燃烧反应速度快,火焰辐射强,由于该位置玻璃液面被配合料覆盖,配合料黑度比玻璃液的黑度大得多,其吸热能力也比玻璃液的吸热能力强,因此传热效果更高。纯氧喷枪燃烧产生烟气量少,火焰动量小,不会将配合料粉尘吹起,相反配合料表面快速形成”釉层”,减少配合料的飞料。实践证明,高温强制熔化有利于节能降耗,提高玻璃的质量和产量。

在原燃料喷枪底部通入氧气,氧气从燃料喷枪底部加入,解决传统燃烧方式该位置燃烧缺氧的问题。高纯度氧气燃烧速度快,温度高,辐射能力强,有利于玻璃熔化、澄清和均化,因此可以减少燃料上部空气量,从而降低空间火焰温度,使温度呈梯度分布,起到保护窑炉火焰空间胸墙、大碹作用,大大延长窑炉的使用寿命,同时也大幅降低尾气中NOX 含量。燃料喷枪底部的氧气还可以燃烧掉对面燃料喷枪未燃尽燃料,避免燃料带入玻璃窑炉蓄热室,烧坏格子体,从而延长窑炉格子体使用寿命。

2.关键技术

(1)解决了全氧喷枪系统火焰长短和刚度调整问题,实现在不同窑体的使用;

(2)通过研发满足不同要求的配套喷嘴砖,解决了喷嘴砖材质、更换和耐碱液冲刷的问题。

3.工艺流程

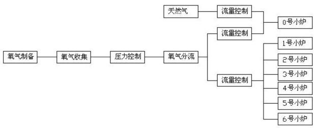
技术工艺流程图见图1,与传统燃烧方式的对比图见图2。

图1 浮法玻璃纯氧燃烧工艺流程图

图2 空气助燃技术与纯氧燃烧技术工艺对比图

五、主要技术指标

1.提高玻璃熔窑的拉引量5%-10%;

2.节省燃料3%-8%;

3.减少气泡和结石,提高成品率0.5%-3%。

六、技术鉴定、获奖情况及应用现状

“玻璃熔窑全氧燃烧技术的研究”是“十一五”国家科技支撑计划课题的成果之一,已获得2项发明专利,并于2011年通过中国建筑材料联合会组织的科技成果鉴定。

目前已成功应用于山东金晶节能玻璃有限公司、江苏苏华达新材料有限公司、河北大光明实业集团有限公司等5条浮法玻璃生产线,节能效果显著。

七、典型应用案例

典型用户:山东金晶节能玻璃有限公司,江苏苏华达新材料有限公司,河北大光明集团公司,宁波康力玻璃有限公司等。

典型案例1

案例名称:山东金晶节能玻璃有限公司玻璃生产线0#喷枪纯氧助燃系统项目

建设规模:600吨/日浮法玻璃生产线。建设条件:预留双高空分塔的制氧接口。 主要技改内容:改造双高空分设备、氧气天然气主盘和流量控制盘、0#枪位置窑炉开 孔。主要设备为双高空分设备、氧气燃料流量控制系统、0#氧枪及配套喷嘴砖等。技改投资额700万元,建设期6个月。年节能量4200tce,年减排量11090tCO2,投资回收期约1年。

典型案例2

案例名称:宁波康力玻璃有限公司浮法二线0#喷枪纯氧助燃系统及氧气底吹助燃系统项目

建设规模:600吨/日浮法玻璃生产线。建设条件:预留双高空分塔的制氧接口、0#枪和底吹氧枪位置窑炉。主要技改内容:改造双高空分设备、氧气重油主盘和流量控制盘、氧气底吹流量控制及换向系统、电气控制柜与窑炉总控制系统的衔接等。主要设备为双高空分设备、氧气燃料流量控制系统、0#氧枪及配套喷嘴砖、底吹氧枪及喷嘴砖。技改投资额780万元,建设期6个月。年节能量4400tce,年减排量11616tCO2。通过该技术的应用,使窑炉的生产能力达到700t/d,提高产量16%,烟气中NOX的排放浓度从2200mg/Nm3降低到约1500 mg/Nm3,降低约32%。投资回收期约1.3年。

八、推广前景和节能减排潜力

预计未来5年,全国按20条600吨浮法生产线使用该技术计算,推广比例可达10%,形成的年节能能力约13万tce,年碳减排能力34万tCO2。


分享到:
相关文章 iTAG:
没有相关技术
频道推荐
服务中心
微信公众号

CESI
关于本站
版权声明
广告投放
网站帮助
联系我们
网站服务
会员服务
最新项目
资金服务
园区招商
展会合作
中国节能产业网是以互联网+节能为核心构建的线上线下相结合的一站式节能服务平台。
©2007-2016 CHINA-ESI.COM
鄂ICP备16002099号
节能QQ群:39847109
顶部客服微信二维码底部
扫描二维码关注官方公众微信